1. 서 론
2. 연구방법
2.1 시스템 구축 목적
2.2 표준화 방안
2.3 데이터 관리 정책 수립(전처리 포함)
2.4 지능형 수질·유량 통합관리 시스템 주요 기능
2.5 기존 시스템과의 연계
3. 대상 유역 및 DB 구축
3.1 테스트베드 1: 낙동강·금호강·진천천 합류부(사문진교 인근)
3.2 테스트베드 2: 팔당호
3.3 테스트베드 3: 소양호
3.4 테스트베드 4: 반월호수
4. 활용 방안
4.1 합류부 3D 수질 변화 분석
4.2 녹조 및 탁수 감지 및 단기예측
4.3 유량 및 수리특성 분석
5. 결 론
1. 서 론
최근 수자원 및 하천 관리는 환경적인 측면에서 기후변화와 도시화의 가속화로 인한 변화가 심화됨에 따라, 이에 대응하기 위한 새로운 관리전략의 필요성이 커지고 있다. 또한, 기술적인 측면에서는 센서 기술, 인공지능(AI), 사물인터넷(IoT) 등 첨단기술의 활용이 주목받고 있다. 이러한 측면들이 종합적으로 고려되면서 최근 수자원 관리전략 자체가 다변화되고 있다. 먼저 수자원의 양적 관리방안으로 댐, 제방 등 상대적으로 초기비용이 크고 기후변화에 유연한 대응이 어려운 구조적 대책의 한계를 보완할 수 있는 비구조적 대책에 대한 수요가 증가하고 있다. 특히, 기존에 데이터 부재로 파악하기 어려웠던 문제에 대해 AI 및 실시간 데이터를 활용한 비구조적 대책에 대한 수요가 급증하고 있다. 수자원의 질적 관리방안으로도 하천, 댐 등에서 수질환경의 지속적인 모니터링과 수질 예측을 고려한 수질관리시설의 운영이 도입되는 추세이다. 전반적으로 비구조적 정보기반 물관리체계의 중요성이 커지고 있다.
이러한 맥락에서 실시간 데이터 기반의 통합관리 기술은 수자원 정책의 새로운 축으로 자리 잡고 있다. 해외에서도 다수의 수자원 관련 데이터 시스템이 운영되고 있다. 미국의 경우 USGS (United States Geological Survey, 미국 지질조사국)의 NWIS (National Water Information System)가 실시간 수위, 유량, 수질, 지하수 데이터를 제공하는 기본 데이터허브이고, 여기에 국가 수질 장기추세 감시(NAWQA), 국가 수질 네트워크(NWQN), 그리고 차세대 수자원관측시스템(NGWOS) 등이 연계되도록 되어 있다. 특히, 최근 개발된 NGWOS는 2019년경부터 미연방 차원에서 시작된 고해상 실시간 통합 관측망 실증 시스템으로, Delaware 등 대표적인 시범 유역을 중심으로 센서 기술을 적극 도입하여 예측 기술을 의사결정지원 수준까지 높이는 시도를 하고 있다(USGS, 2021).
국내에서는 대표적인 데이터 시스템으로 수질관리 분야에 환경부의 국가 물환경정보시스템(WEIS), 수문 분야에 환경부(전. 국토교통부)의 국가수자원관리종합정보시스템(WAMIS) 등 다양한 데이터 관리 시스템이 운영되고 있다. 다만, 이러한 시스템들이 대부분 개별 관리되고 있어 상호연계 및 통합관리가 미흡한 편이다. 또한, 지점 측정을 기반으로 한 점 단위 시계열 데이터를 중심으로 구성되어 있어 하천 내 공간적 변화나 3차원 입체적 현상을 충분히 반영하기 어렵다. 하천의 모든 정보를 3차원으로 실시간 측정하는 것은 너무 많은 리소스를 필요로 할 뿐만 아니라 상당한 수준의 관리 기술을 필요로 한다. Table 1에 이러한 기존 측정망의 특성을 정리하여 본 연구에서 제안하는 시스템의 특성과 비교하여 제시하였다.
Table 1.
Comparison of existing water information systems and the proposed integrated management system
일반적으로 문제가 발생하지 않은 지역이나 상황에서는 주요지점의 점 단위 모니터링으로도 시계열 추세 관찰을 통해 상황을 관리할 수 있다. 그러나 문제가 발생하는 상황은 대개 복잡한 메커니즘이 개입될 여지가 많으며 이에 대한 원인을 파악하고 문제에 대응하기 위해선 점 단위 정보보다 입체적인 정보가 필요하다. 따라서 수질에 대해서도 점 단위가 아닌 면 단위 정보와 같은 3차원 공간정보가 필요하게 된다. 예를 들어, 수질환경의 특성이 다른 지류가 본류와 합류하는 하천 합류부 구간이나 정체수역에서는 유량, 체류시간, 부유물질 농도, 클로로필-a 등 다양한 요소가 복합적으로 작용하며, 이로 인해 용존산소(DO) 저하, 탁수, 녹조 등의 문제가 국지적인 공간에서 다양하게 발생한다. 하지만 고정지점 중심의 관측을 시행하고 있는 기존 측정망은 이러한 공간변화를 포착하기에 한계가 있다. 이는 곧 오염 확산이나 조류발생의 초기 징후를 조기에 탐지하기 어렵게 하는 근본적 한계로 이어진다(Romić et al., 2020; Jiang et al., 2020).
한편, 무인원격이동체(Unmanned Remote System), 드론, 수질센서, AI 등 기술적인 발전으로 인해 하천의 공간적 복잡성을 정밀하게 계측하고 실시간으로 분석할 수 있는 여건이 조성되고 있다(Kwon et al., 2023; Goblirsch et al., 2023). 이러한 기술들의 조합은 유인으로 측정가능한 시간보다 더 긴 연속시간 동안 고해상도 데이터를 수집할 수 있게 하고, 결과적으로 수질·유량의 시공간적 변화와 원인 요소 간 상관성을 세밀하고 정량적으로 분석할 수 있게 하며, 나아가 하천 내 복잡한 현상(예: 합류 후 혼합거동, 체류시간 기반 조류발생, 오염확산 등)을 해석할 수 있는 기반을 제공한다.
이에 본 연구는 이러한 기술적 수요를 반영하여, 지능형 수질·유량 통합관리 시스템(Smart Integrated Water Data Management System)을 구축하였다. 무인원격이동체 기반으로 측정된 데이터를 연계하여 지능형 수질·유량 통합관리 시스템을 구축하고, 수집된 3차원 수질·유량 데이터를 효율적으로 활용할 수 있도록 운영 및 분석기술을 개발하여 결합하고자 한다. 데이터의 통합관리를 위해 표준화된 데이터모델(ODM, RiverML 등)을 기반으로 상호운용성을 확보하였다. 또한, 수집된 데이터에 대한 전처리, 품질검증을 포함한 관리체계를 수립하여 적용하였다. 수질 및 유량의 3차원적 변화를 분석하고 시각화 및 연계분석 기능을 결합하였다. 이 시스템의 주요 목적은 (1) 하천 구간 내에서의 입체적인 수질·유량 시간적 변화를 모니터링하고, (2) 3차원 공간적 변화를 분석 및 시각화하여 수질 변화 원인을 파악하며, (3) 유량변화에 따른 수질의 변화를 분석하여 제시하는 것을 목적으로 한다. 이에 더해, 기존 측정망의 확정 데이터를 참조값으로 활용할 수 있도록 기존 측정망을 연계하여 제공하도록 하였고, 이를 통해 데이터 상호검증이 가능하도록 설계하였다. 본 시스템은 기존의 국가수자원관리종합정보시스템(WAMIS) 및 물환경정보시스템(WEIS)과의 연계를 통해 데이터 상호검증이 가능하도록 구현되었다. 이로써, 기존 측정망의 점단위 확정 데이터와 결합하여 본 연구에서 제시한 면 단위 3차원 관측망이 상호보완적으로 작동하여, 하천에서 발생하는 복잡한 수질 및 수리 현상을 다층적으로 해석할 수 있는 통합적 수자원 관리체계가 마련될 것으로 기대된다.
2. 연구방법
2.1 시스템 구축 목적
지능형 수질·유량 통합관리 시스템은 하천에서 3차원 구간의 수질과 유량을 하나의 플랫폼에 통합하여 관리·분석하기 위한 목적으로 개발되었다. 개별적으로 관리되는 기존 시스템들에서는 측정지점, 측정항목, 측정주기, 데이터 형식이 상이하고 상호 연계가 어려워서 수질과 유량의 통합분석 및 활용이 활발하게 이루어지지 못했다. 본 연구에서는 수질과 유량을 통합적으로 관리하기 위해 측정과정 및 방법에서부터 효율적인 통합관측을 설계하고, 데이터를 시스템으로 보내서 실시간 수집된 관측데이터의 자동 처리·분석·시각화할 수 있도록 하였다.
시스템의 주요 목적은 다음의 세 가지 기능적 목적으로 이어진다: 첫째, 실시간 통합 관리(하천 구간의 수질 및 유량의 공간적 변화를 관측하고, 관측데이터를 데이터베이스로 실시간 통합 관리), 둘째, 3차원 시각화(2D 면 단위 및 3D 체적 단위로 수질 분포를 가시화하여 공간적 거동을 직관적으로 분석), 셋째, 지능형 분석 및 예측(데이터 기반의 상관관계 분석 및 예측 알고리즘을 적용하여 수질·유량 변화 추세를 파악). 그리고, 이는 2.4절에서 제시하고 있는 시스템의 주요 기능과도 연결된다.
2.2 표준화 방안
데이터 관리 시스템은 단순히 정보를 모아놓는 저장소가 아니다. 효율적인 데이터 통합관리 시스템으로 기능하기 위해서는 무엇보다 데이터 표준화에 대한 체계적인 고려가 선행되어야 한다. 표준화가 결여될 경우, 시스템은 고립된 데이터 저장소에 머물게 되어 타 시스템과의 연계가 어렵고, 지속적인 갱신과 활용이 제한되는 한계를 피하기 어렵다. 따라서, 시스템의 상호운용성(Interoperability) 확보를 위해 데이터 표준화가 필수적인 요소이다.
합리적이고 실질적인 표준화 방안을 마련하기 위해서는 우선 현재의 표준화 현황과 구조를 정확히 파악해야 한다. 현재 국제적으로 통용되고 있는 수자원 관련 데이터 모델 표준에는 ODM (Observation Data Model), WaterML RiverML 등이 있다. ODM은 미국 수공 분야 연합체 CUAHSI에서 제시한 관측 데이터 모델로서, 공식 OGC/ISO 표준은 아니나 수자원 분야에서 사실표준(de facto standard)이자 커뮤니티 표준으로 기능하고 있다. 현재 2016년에 발표된 ODM2가 가장 최신의 버전이다(Horsburgh et al., 2016). WaterML은 수문 시계열 데이터의 교환 및 공유를 위한 공식 OGC 표준으로서, WaterML 2.0(2012년 공식 채택, 2014년 업데이트)이 사용되고 있다(Taylor et al., 2013; Taylor, 2014; 2016). RiverML은 하천 모델링 관련 데이터의 교환 및 공유를 위해 제안된 표준으로서, 아직 공식 OGC 표준으로 채택되기 전 단계에 있으며, 현 시점에서 RiverML 0.2까지 개발되어 있다(Jackson and Maidment, 2014). 상기 표준들은 O&M (ISO 19156) 표준을 기반으로 한다는 공통점을 가지고 있으나, ODM2는 데이터 저장 및 관리 모델 표준이고, WaterML 2.0와 RiverML 0.2은 데이터를 전송・공유하기 위한 교환 표준으로 구분된다.
본 연구에서는 데이터 모델 및 교환 표준과 관련해서 국제표준을 충족시키는 동시에 국내 현황에 맞게 이를 확장하고자 하였다. 국제표준을 적용하되 국내 물관리 데이터 특징을 반영하여 확대하는 방안이 데이터 모델의 표준에 대해 적절성 및 타당성을 모두 충족시키는 방안이라고 판단하였다.
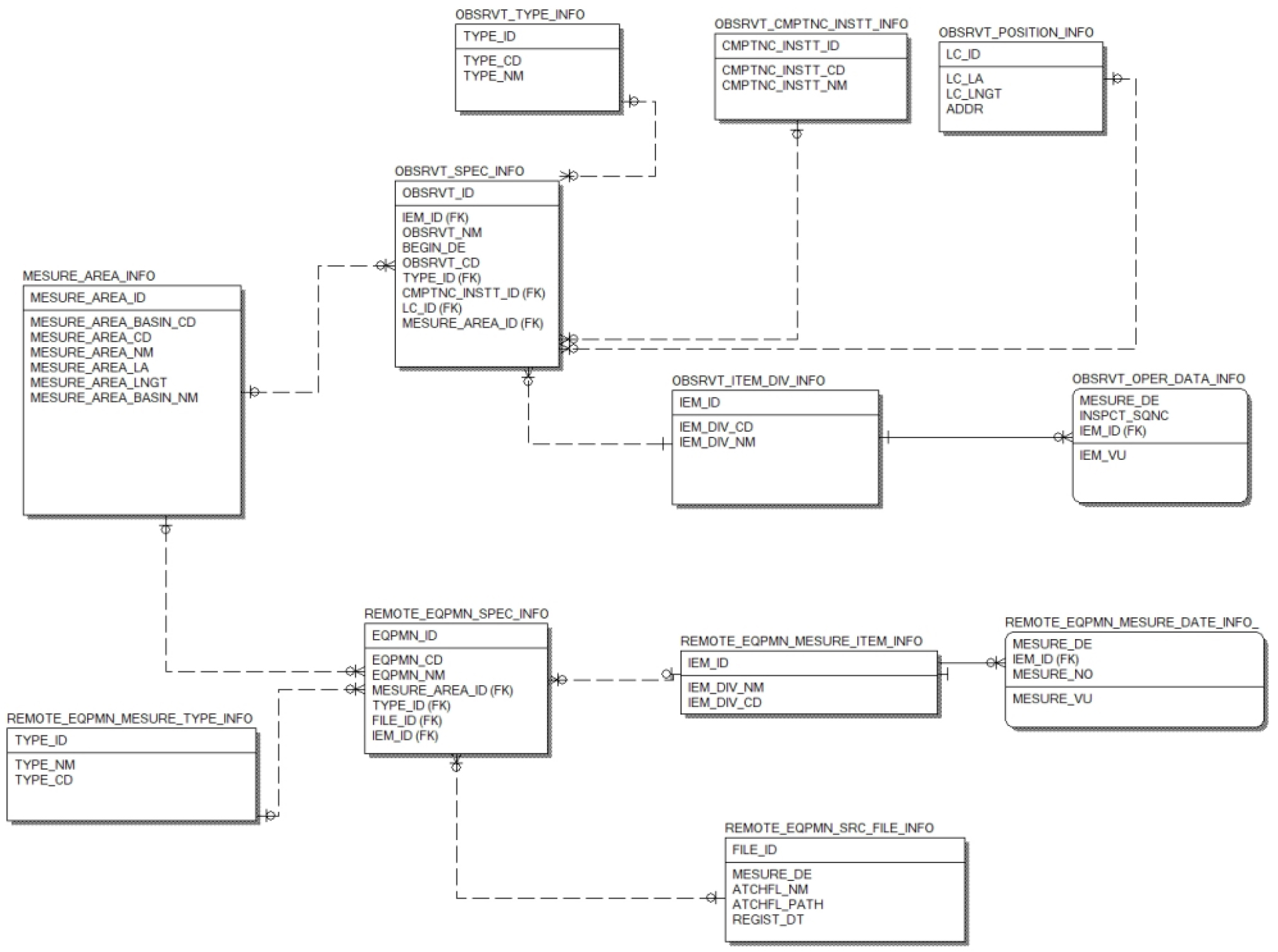
현황 검토 결과 ODM2는 하천공간정보와 연계되어 각종 관측소에서 측정되는 유량, 수질, 유사량 등 시계열 관측정보를 관리할 수 있는 최적의 데이터 모델 표준으로 판단되어, 본 연구는 데이터 모델 표준으로 ODM2를 적용하여 3차원 공간 및 시계열 정보로 확대하였다. 이를 통해 추후 추가되는 데이터에 대한 확장성 및 타 시스템과의 호환성도 확보하였다. Fig. 1은 본 연구에서 적용한 ODM2의 데이터 모델 표준 개념도이다.
데이터 모델 표준을 적용하여 개념・논리・물리 데이터 모델을 설계하였다. 주제영역, 핵심 엔티티, 속성, 엔티티 간 관계, 식별자를 차례로 정의하고 설계하였다. 데이터 표준을 유지하기 위해서 표준도메인, 표준용어, 표준단어로 구분하여 정의하였다. 공통적인 속성을 지니는 속성을 하나의 표준도메인으로 그룹화하고, 기술적 한글/영문 용어를 표준용어로 정의하며, 표준단어는 표준국어/영어 대사전을 근거로 한다. 이를 반영하여 본 연구에서 제안하고 시스템에 적용한 데이터 모델은 Fig. 2와 같다. 표준화는 단순한 형식 통일이 아니라 데이터 간 의미적 일관성(Semantic Consistency) 확보까지 포함하며, 향후 타 시스템과의 연계 및 확장성의 핵심 기반이 된다.
2.3 데이터 관리 정책 수립(전처리 포함)
측정데이터의 수집-저장관리-분석-제공 및 활용 전 단계에 걸쳐 효과성, 효율성, 안전성, 활용성을 극대화하기 위하여 데이터 레벨 및 구조를 고려한 데이터 관리정책을 수립하였다. 수집된 데이터는 메타데이터 등록 및 데이터 모델링 → 품질관리 → 저장 및 버전 관리(DB화) → 활용(가시화·분석)의 절차로 관리되는데, 이때 원데이터(Lv. 0)부터 가공 후 DB데이터(Lv. 5)까지 데이터 레벨을 나누어 데이터 관리 정책을 체계화하였다(Fig. 3). 이를 통해 데이터 품질을 일정하게 유지하고 시스템의 데이터 관리 부하량을 최적화 하였다. 데이터 항목별 명명 규칙, 데이터 타입, 단위, 수집주기 등도 일관되게 정의하였다. 특히, ODM 모델을 기반으로 데이터 스키마를 구축하여, 관측값과 보조정보가 상호 연결되도록 구성하였고, 이를 통해 원시데이터와 파생데이터 간 추적성을 확보하였다.
2.4 지능형 수질·유량 통합관리 시스템 주요 기능
시스템의 목적에 부합하는 시스템 기능을 구성하였고, 주요기능으로 데이터 관리 기능, 공간 분석 및 시각화 기능, 수질·유량 연계 분석 기능 등을 포함한다. 데이터 관리 기능은 수신된 원데이터의 관리 및 가공 데이터의 표출과 조회 등과 관련된 다양한 기능을 구현하였다. 본 시스템은 무인원격이동체 기반 장비에서 들어오는 데이터에 대해 처리까지 자동으로 이루어지는 방식으로 무인원격에 부합하는 데이터 관리 기능으로 장착하였다. 공간 분석 및 시각화 기능은 본 시스템의 핵심기능으로서, 하천구간에서 무인원격 기반으로 수집된 수질·유량 데이터가 3차원적 특성이 뚜렷하므로 이러한 3차원 특성을 효과적으로 분석 및 표출해주는 데에 초점이 있다. 또한, 수질·유량 연계 분석 기능을 개발하여, 측정항목 간 분석을 바탕으로 수질항목 간 또는 수질·유량 간 상호 연계성을 파악하여 이를 통합관리방안에 활용할 수 있도록 제공한다.
2.5 기존 시스템과의 연계
본 시스템을 기존 관측망 데이터와 연계하는 주요목적은 기존 관측망 데이터를 참조값(reference value)으로 제시하여 무인원격장비를 통해 측정하는 데이터의 신뢰성을 확보하기 위함이다. 연계방식은 API 활용하여 일정시간 주기로 시스템 DB에 업데이트 하는 방식으로 선정하였다. API을 활용하여 연계할 경우, 데이터 조회시점에 바로 호출하는 방식과 일정시간마다 DB에 적재하는 방식, 두 가지 방식이 모두 가능한데, 본 시스템에서 기존 관측망 데이터를 레퍼런스 데이터로 사용하고자 하므로 안정적인 표출을 위하여 적재 방식으로 구축하였다. 연계 대상 기존 측정망은 국가 물환경정보시스템(WEIS), 수위관측소, 기상관측소 등으로 하였고, 확정데이터를 중심으로 연계하였다. 이러한 기존 관측망 시스템과의 연계를 포함하여 무인원격이동체 기반 장비에서 측정된 데이터의 처리 체계를 모두 반영한 시스템 구성도를 Fig. 4에 제시하였다.
3. 대상 유역 및 DB 구축
본 연구에서는 다양한 수리·수질 특성을 나타내는 하천 및 호소 네 곳을 테스트베드로 선정하였다. 테스트베드 1, 2 그리고 3은 각각 하천 합류부, 상수원 보호구역, 그리고 탁수 빈발 댐저수지를 대상으로 수질-유량 상호작용을 분석하는 것에 중점을 두었으며, 테스트베드 4는 장비 성능 테스트를 위한 실험적 목적에 따라 선정하였다. 이들 테스트베드에서 수집된 모든 데이터는 공통 표준 구조(ODM2, WaterML 2.0 기반)에 따라 DB로 통합 관리되었다. 테스트베드 1은 수체 유형이 하천이고, 테스트베드 2, 3, 4는 수체 유형이 호소로서, 유속이 빠른 하천과 수심이 깊은 호소에 모두 적합한 시스템임을 확인하기 위해 적용 테스트베드를 다양하게 선정하였다.
3.1 테스트베드 1: 낙동강·금호강·진천천 합류부(사문진교 인근)
테스트베드 1은 낙동강 본류와 금호강, 진천천이 합류하는 사문진교 인근 구간으로, 공간적 복잡성으로 인해 수질·유량의 공간적 변동성이 크고, 도시하수, 산업폐수, 농업용수 유입이 수질에 미치는 영향 역시 복합적으로 작용하는 구간이다.
이러한 복잡한 수질 및 수리 분포 특성을 3차원적으로 분석하기 위해 무인원격시스템에 탑재된 다항목 수질센서(M3000, SCAN)와 음향 도플러 유속계 ADCP (Acoustic Doppler Current Profiler) M9을 활용하여 횡단면 및 수심에 따라 수질항목(DO, EC, Chl-a, 탁도 등)과 수리특성(유속, 유량 등)을 고해상도로 측정한 후 공간보간 크리깅(Kriging) 기법을 적용하여 3차원 수질분포를 분석하였다. 크리깅 공간보간을 통해 수질·유량 측정 데이터를 면 단위로 변환하여 연직 및 수평방향의 공간적 변화를 분석하였다.
기존 연구에서도 국립환경과학원의 물환경정보시스템(WIES) 2003년부터 2016년까지 BOD 농도 기반으로 수질을 분석한 결과, 낙동강 상류 본류는 I등급으로 매우 양호하다가 낙동강 중류 부근의 지천인 금호강(III등급)의 유입에 따라 II등급(약간좋음)으로 하락한다고 하였다(Kim and Kim, 2017).
3.2 테스트베드 2: 팔당호
테스트베드 2는 상수원 보호구역으로서 조류 발생이 빈번한 팔당호를 대상으로 하였다. 팔당호는 유입하천의 수질특성과 체류시간에 따라 수질 변동성이 크게 달라지는 대표적 정체성 수체이다. 테스트베드 내 3개 측선에서 수질·유량을 동시 관측하였으며, 이를 통해 수온, 체류시간, 영양염 농도, 클로로필-a 등의 관계를 분석하였다. 특히, 영양염 및 클로로필-a의 공간적 변화는 녹조발생 빈발구역 또는 우려구역을 파악하는 데에 유용할 것으로 판단된다.
기존 연구에서도 팔당호가 남한강의 이포보와 북한강의 청평댐에서 방류되는 방류수의 수온차이로 인한 3차원 순환구조가 발생하고, 이 순환구조가 수질에 영향을 미친다고 분석하였다(Choi et al., 2019).
3.3 테스트베드 3: 소양호
테스트베드 3은 집중호우 시 탁수가 자주 발생하는 소양호를 대상으로 선정하였다. 소양호는 상류유역에 밭과 목축시설이 위치하고 있어 매해 하절기 집중호우로 인한 토사 유입이 빈번하게 발생하고 있는 호소이다. 탁수는 그로 인한 빛 투과율 저하와 토사와 함께 유입되는 영양염류가 수질 및 수생태계에 악영향을 주기 때문에 관리가 필요한 대상이다.
소양호는 수심(평균 약 73 m, 최대 약 120 m)이 깊고 주변 산지로 인한 협곡형 지형 특성을 지니고 있으며 길고 좁은 형태로 발달했다. 또한, 수심이 깊어서 심층과 표층 간의 수온 차가 커서 강우 후 탁수의 체류 및 수직 확산이 복잡하게 나타난다. 무인원격시스템에 CTD (Conductivity, Temperature, Depth) 측정기, 탁도 센서 등을 장착하여 수심별 탁도 변화를 실시간으로 계측하였다.
분석 결과, 홍수기 초기에는 표층에서 중층(5~20 m)까지 탁도 상승이 빠르게 진행되며, 이후 저층에서는 밀도류 형태의 탁수층이 형성되어 장기간 체류하는 현상이 확인되었다. 이러한 결과는 탁수 유입 시기별, 층별 확산거동을 정량화하는 데에 효과적이고, 댐 운영 시 탁수 방류계획 수립에 유용한 기초자료로 활용될 수 있다.
3.4 테스트베드 4: 반월호수
테스트베드 4는 도시 내 인공호수이면서 외부 간섭이 적어 장비 성능 검증 및 데이터 품질 평가에 적합한 환경을 제공하는 호소로, 안산시 소재 반월호수로 선정하였다.
본 테스트베드에서는 무인원격이동체 성능 테스트, 장시간(24~48시간) 연속관측, 동일 수질항목(DO, EC, 온도 등)에 대해 다수의 센서 장비 간 측정값 비교 등을 수행하여 장비 성능 및 안정성, 센서 간 편차를 검증하였다. 이 실험을 통해 무인원격시스템의 장비 안정성 및 데이터 신뢰도가 확보되었으며, 이후 현장 실측 데이터의 품질관리(QC) 기준을 설정하는 데 활용되었다.
4. 활용 방안
4.1 합류부 3D 수질 변화 분석
합류부는 본류 및 지류의 수질 특성과 유량비에 따라 본류의 수질 거동이 크게 변하는 구간이다. 특히, 계절에 따라 본류 및 지류의 수온특성과 유량비가 달라지므로 이를 고려해서 3차원적인 변화를 분석해야 한다. 본 연구에서는 시스템의 적용성과 활용성을 검증하기 위한 대상 구간으로 낙동강·금호강·진천천 합류부를 선정하였다. 먼저 무인원격이동체 기반 측정을 수행한 2025년 8월 19일에 대해 국가 물환경정보시스템(WEIS)의 데이터로 먼저 특성을 검토하였다. 합류 전 낙동강 본류에 대해선 수질 및 유량을 함께 측정한 지점은 없고, 합류 후 낙동강 본류는 수질은 화원나루 지점, 유량은 사문진교 지점에서 확인하였다. 금호강은 금호강8 지점에서 수질 및 유량을 확인하였고, 진천천은 수질 및 유량을 확인할 지점이 없었다. 물환경정보시스템(WEIS)에서 확인가능한 데이터로 본 합류부 수질 및 유량 특성은 금호강 유량 21.720 m3/s이 본류와 합류하여 사문진교 유량 938.53 m3/s으로 나타났다. 그리고 수질의 경우, 금호강 수질(2025.08.19. 기준) 수온 31.0 °C, DO 6.8 mg/L, BOD 1.1 mg/L, COD 6.2 mg/L, SS 4.4 mg/L, TOC 5.1 mg/L이 본류와 합류한 후, 화원나루 수질(2025.08. 18. 기준. 2025.08.19. 측정값 없음.) 수온 31.4°C, DO 8.7 mg/L, BOD 2.5 mg/L, COD 6.3 mg/L, SS 5.6 mg/L, TOC 4.6 mg/L로 나타났다. 이 데이터들을 무인원격이동체 기반으로 측정된 3차원 데이터 비교해보면, 먼저 제시된 유량은 수위-유량 관계식을 통해 구해진 값인데, 무인원격이동체 기반 ADCP 실측값과 매우 큰 차이가 났다. 동일한 날 사문진교에서의 유량이 물환경정보시스템(WEIS)에서는 938.53 m3/s으로 제시되었는데, ADCP로 측정된 유량 값은 107.469 ~119.097 m3/s이었다. 이는 수위-유량 관계식으로 구하는 유량의 경우 오차가 크게 나타나는 범위도 있기 때문인 것으로 보이며, 유량 실측의 중요성을 보여주는 결과이다. 또한 수질의 경우, 물환경정보시스템(WEIS)는 점데이터라서 예를 들어 TOC의 경우 4.6 mg/L로 제시하고 있는데, 무인원격이동체 기반 3차원 데이터의 경우 Fig. 5와 같이 표층의 경우 4.6~6 mg/L로 나타났지만 중층과 저층으로 갈수록 증가하여 약 12.0 mg/L까지 측정되었다. 또한, 측정이 이루어진 시기가 여름철이고 강우의 영향을 받지 않은 시기로, 상류 단면에서는 지류인 금호강 부근의 수온이, 하류 단면에서는 수표면의 수온이 높게 나타나는 것을 단면 분포를 통해 확인하였다. 이는 단면 내 수질의 변동성이 얼마나 큰지를 보여준다.
시스템을 통해 얻어진 3차원 수질 데이터는 합류 후 DO, TOC, EC 등 수질항목의 공간분포를 재현하였으며, 지류 수질 혼합 양상 또는 혼합 거리를 확인할 수 있는 자료로 활용 가능하다.
4.2 녹조 및 탁수 감지 및 단기예측
하천 및 호소 내에서 발생하는 녹조는 공간적으로 균일하지 않다. 동일한 수체 내에서도 흐름, 수온, 일사량, 체류시간 등의 차이에 따라 특정 구역에서 더 빈번하고 강하게 발생하는 경향을 보인다. 본 연구에서는 이러한 녹조의 3차원적 특성을 규명하고, 개발 시스템의 적용성과 활용 가능성을 검증하기 위한 대상지로 팔당호를 선정하였다. 팔당호의 녹조현상은 댐 운영, 수온, 일사량, 체류시간 등의 복합적 영향에 의해 발생양상이 결정된다. 기존 연구에서도 팔당호는 상류댐의 방류 여건(북한강의 청평댐, 남한강의 이포보)에 따라 수리 및 수질 특성이 다르게 나타난다고 제시하였다(Choi et al., 2019).
무인원격이동체를 기반으로 수집한 3차원 데이터는 수표면 뿐만 아니라 수체 내 전체적으로 영양영류 및 클로로필-a 농도를 파악할 수 있다. Fig. 6는 2025년 4월 16일에 무인원격이동체에 장착된 수질센서(M3000)로 측정된 클로로필-a의 단면 분포를 나타내고 있다. 그림에서 보듯이, 시스템에서 연직단면 및 수평단면의 농도 변화를 직관적으로 분석할 수 있다. 녹조의 3차원적 데이터가 중요한 이유는, 일시적인 유동 변화로 인해 녹조 현상이 해소된 것으로 오인될 수 있기 때문이다. 일시적인 흐름은 표면적으로는 표층의 녹조 농도를 낮추어 문제가 해결된 것으로 보이게 할 수 있으나, 실제로는 수체 내 보이지 않는 구역에 남아 있는 녹조 핵(algal core)이 다시 성장하여 단기간 내 재발생할 수 있다. 또는 강우 이후 유량이 증가하면 수체의 수직혼합이 일시적으로 활발해지나, 이후 체류시간이 증가하면서 녹조가 재발생하는 현상이 관찰된다. 따라서 실제적인 3차원 특성을 파악하는 것이 추후 녹조 조기 탐지, 발생 양상 및 변화를 예측하는 데에 중요한 기초 자료로 활용될 수 있다.
4.3 유량 및 수리특성 분석
유량과 수질 간의 상호작용을 정량적으로 분석하기 위해서는, 먼저 유량 및 수리학적 특성에 대한 정밀한 분석이 선행되어야 한다. 특히 초음파식 유속계(ADCP, ADV 등)를 활용한 유속 측정의 경우, 측정 데이터의 후처리 과정이 매우 중요하다. 원시 유속 데이터에는 신호 잡음, 반사파, 난류에 의한 왜곡 등이 포함될 수 있으므로, 정확한 흐름 방향과 유속 벡터를 추출하기 위한 알고리즘 적용이 필수적이다. 예를 들어, USGS에서 개발한 Velocity Mapping Toolbox (VMT)와 같은 도구는 다중 빔 초음파 자료로부터 3차원 유속장을 재구성하고, 주류 방향을 기준으로 유속 성분을 변환함으로써 보다 신뢰도 높은 유속 분석을 가능하게 한다(Parsons et al., 2013). 본 연구에서는 ADCP 유속 데이터를 파싱하여 3차원 유속장을 재구성하고 주류 방향 유속 성분을 Fig. 7과 같이 추출하는 알고리즘을 개발하고 VMT 결과로 검증하였다. Fig. 8은 추출된 주류 방향 유속 성분을 USGS VMT 결과에 비교·검증한 결과를 나타낸다. 정규화된 횡단 측선 거리에 따라 흐름방향 유속 추출값을 비교한 결과가 거의 유사하며, 약간의 차이는 최적 측선을 결정하는 방법의 차이로 판단된다. 이러한 절차를 통해 수리특성의 공간적 변동성을 정량화하면, 수질 변화의 원인 규명 및 수질에 미치는 영향을 정량적으로 평가하는 데 중요한 기반이 된다.
5. 결 론
본 연구에서는 3차원 수질·유량 데이터를 효율적으로 저장, 분석, 활용할 수 있는 지능형 수질·유량 통합관리 시스템을 개발하고, 실제 하천 테스트베드를 통해 그 활용성과 확장 가능성을 검증하였다. 특히, 본 시스템은 유인으로 취득한 데이터는 물론이고, 무인원격이동체에 장착된 센서를 기반으로 수집된 수질·유량 데이터를 자동으로 처리하고 3차원적인 특성을 분석하며 수질·유량 연계 특성을 통합적으로 파악할 수 있도록 구현되었다. 시스템을 개발 및 활용하여 얻은 주요결과를 요약하면 다음과 같다.
첫째, 데이터 표준화 체계 구축이다. 국제 표준인 ODM2 (Observation Data Model) , WaterML 및 RiverML 구조를 기반으로 국내 물환경 특성을 반영한 통합 메타데이터 구조를 설계하였다. 이를 통해 수질항목(DO, EC, TOC, TN, TP 등)과 유량항목(유속, 유량 등)을 동일 체계 내에서 관리할 수 있도록 하였으며, 시스템 확장가능성 및 상호운용성(Interoperability)을 확보하였다. 이는 향후 국가 물관리 데이터 표준체계로의 확장을 위한 기초를 제공한다.
둘째, 데이터 관리 및 품질검증 절차의 체계화이다. 수집된 데이터는 메타데이터 등록 및 데이터 모델링 → 품질관리 → 저장 및 버전 관리(DB화) → 활용(가시화·분석)의 단계를 거쳐 관리되도록 하였다. 특히 Lv. 0~Lv. 5 데이터 레벨 구조를 적용하여 원시데이터로부터 가공·활용 데이터까지의 추적성과 일관성을 확보하고 시스템의 데이터 관리 부하량을 최적화 하였다. 이 과정을 통해 오류 및 결측값 자동 검출, 크리깅(Kriging) 기반 공간보간 등을 통해 면 단위 수질분포를 고해상도로 재현하였으며, 체계적인 데이터 관리구조를 구축하여 데이터 활용성을 크게 향상시켰다.
셋째, 3차원 데이터 분석이다. 하천 및 호소 내의 수리·수질 특성을 정확히 파악하기 위해서는 3차원적 공간 정보를 기반으로 한 분석이 중요하다. 합류부, 녹조, 부유물질 등 다양한 수질 현상은 수면뿐 아니라 수심 방향으로도 불균일하게 분포하며, 유속 및 난류 구조에 따라 시·공간적으로 크게 달라질 수 있다. 따라서, 실제 현상을 정확히 설명하기 위해서는 3차원 데이터 분석을 통해 수질 변동의 원인과 영향을 보다 정량적으로 규명할 수 있다. 본 연구에서 제안한 통합관리 시스템은 데이터의 송수신부터 분석까지 일련의 자동화된 프로세스가 되도록 구성하여, 분석결과의 질 대비 운용 난이도가 낮아 효과적인 활용이 가능할 것으로 보인다.
넷째, 수질·유량 통합관리이다. 시각적, 직관적 통합분석과 정량적 통합분석을 모두 수행하여, 유의미한 결과를 도출하였다. 시각적 분석에서는 3차원 시각화 기능을 통해 면·체적 단위로 수질 분포와 유량 변화를 직관적으로 파악할 수 있으며, 하천 구간별 특성과 흐름 구조를 시각적으로 확인할 수 있다. 정량적 분석에서는 측정항목 간 상관관계, 수질·유량 간 상호작용, 체류시간 및 영양염 농도 등의 영향 요인을 통합적으로 평가하였다.
다섯째, 기존 측정망 데이터와의 연계성 확보이다. 본 시스템은 환경부의 물환경정보시스템(WEIS), 국토부의 WAMIS, 기상관측소 등과 Open API로 연동되며, 이를 통해 인근 기존 측정망 데이터를 참조값(reference value)으로 제시하였다. 이를 통해 무인원격장비를 통해 측정하는 데이터의 신뢰성을 확보하였다.
지능형 수질·유량 통합관리 시스템은 단순한 수질·유량 모니터링 툴을 넘어, 데이터 관리 표준화 및 통합적 물관리 거버넌스 구현에 핵심적인 역할을 한다. 본 연구는 기술적 측면에서 하천 수질·유량 데이터의 3차원화와 실시간 통합관리를 실증하였고, 정책적 측면에서는 표준화된 데이터 관리체계를 제시하여 물관리의 구조적 통합을 가능하게 할 것으로 기대된다. 향후 연구에서는 다양한 하천 및 호소로의 확장 적용, 다양한 시기의 수질·유량 변화 모니터링을 통해 적용성 검증이 좀 더 필요하다. 이를 통해, 국내 물관리체계가 정적 모니터링 체계에서 동적 모니터링 기반의 지능형 예측·대응체계로 전환되는 전환점이 마련될 것으로 기대된다.










